柴油发电机控制屏组成结构、作用及操作原理图
柴油发电机组是由柴油机、发电机、控制器、控制屏等部件组成,今天必威中文官网电话电力厂家小编重点为您介绍关于控制屏的组成部分及操作原理图。
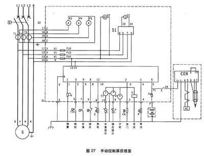
一般控制屏面板上都会装有电压表、电流表、频率变、功率表、各种类型开关与各种指示灯等。除此之外,必威中文官网电话电力发电机组控制屏还由电压调节器、硅整流二极管、变阻器、自动空气开关和电流互感器等部件组成。这种是普通控制屏组成结构,还有更为复杂控制屏内部还要安装过载及短路保护装置、电子调速器、可控硅、继电器以及各种保险装置和小型变压器等电气设备。
自动控制屏采用可编程PLC控制,除了具备自启动机组的各项功能外,还可按负荷大小自动增减机组、故障自动处理、自动记录打印机组运行报表和故障情况,对机组实行全面自动控制。

1.电压表 2.频率表 3.电流表 4.电压转换开关 5.计时器 6.501K控制 7.水温表8.机油压力表

1.紧急停机 2.油压过低 3.水温过高 4.超速 5.充电机故障 6.钥匙开关:停止/运行位/起动位
柴油发电机组开机停机都通过操作501K进行。

开机:待一切开机准备工作就绪后,将电钥匙拧至运行位,然后拧至启动位,则启动马达运转约2-4秒,柴油机运转,松手钥匙开关自动回至运行位,启动成功。通过调速器或电子调速器将发电机组调至额定转速。
停机:钥匙拧至OFF位。
转换开关:通过拧转换开关可以选择不同相电压与线电压。
以上关于“柴油发电机组控制屏组成结构、作用及操作原理图”内容介绍由必威中文官网电话电力发电机厂家为您搜集分享,希望对大家有帮助。更多相关资讯欢迎关注本网站:m.zgyus.com 必威中文官网电话电力长期供应高品质的上柴、潍柴、康明斯、沃尔沃、玉柴等柴油发电机组,这些品牌正规授权品牌供应厂商,厂家直发除了省去中间商价格费用,而且品质保障,让您买的放心,用得安心!
 报价:13667715899
	报价:13667715899	 
      推荐文章
- 选购发电机组,请认准必威中文官网电话,备用电源的“终极方案”! 2025-10-24
- 发电机组也支持远程遥控?智能时代的产品就是强! 2025-10-23
- 必威中文官网电话智能发电机组:让电力管理迈入"云时代"的智慧之选 2025-10-22
- 选购发电机组,就选必威中文官网电话智能发电机组!为什么?就因为它够智能 2025-10-22
- 预算有限怎么选智能柴油发电机组?必威中文官网电话这三款超高性价比机组最适合你 2025-10-21
- 买发电机追求智能化?必威中文官网电话这三款柴油发电机组性价比超高! 2025-10-20
- 为生命保驾护航:必威中文官网电话智能发电机组,医院备用电源系统的优选解决方案 2025-10-18
- 医院断电危机?就选必威中文官网电话智能发电机组,10秒守护生命安全! 2025-10-18
- 智能发电机组在小区物业的应用:停电零延迟切换保安全 2025-10-17
- 迈向“主动智能”:必威中文官网电话智能发电机组,“一屏掌控”全局,重新定义工地备用电源新标准 2025-10-16
 
      




 桂公网安备45010702002247
 桂公网安备45010702002247