柴油发电机控制屏组成结构、作用及操作原理图
柴油发电机组是由柴油机、发电机、控制器、控制屏等部件组成,今天电力厂家小编重点为您介绍关于控制屏的组成部分及操作原理图。
一般控制屏面板上都会装有电压表、电流表、频率变、功率表、各种类型开关与各种指示灯等。除此之外,电力发电机组控制屏还由电压调节器、硅整流二极管、变阻器、自动空气开关和电流互感器等部件组成。这种是普通控制屏组成结构,还有更为复杂控制屏内部还要安装过载及短路保护装置、电子调速器、可控硅、继电器以及各种保险装置和小型变压器等电气设备。
自动控制屏采用可编程PLC控制,除了具备自启动机组的各项功能外,还可按负荷大小自动增减机组、故障自动处理、自动记录打印机组运行报表和故障情况,对机组实行全面自动控制。

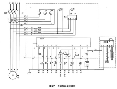
1.电压表 2.频率表 3.电流表 4.电压转换开关 5.计时器 6.501K控制 7.水温表8.机油压力表

1.紧急停机 2.油压过低 3.水温过高 4.超速 5.充电机故障 6.钥匙开关:停止/运行位/起动位
柴油发电机组开机停机都通过操作501K进行。

开机:待一切开机准备工作就绪后,将电钥匙拧至运行位,然后拧至启动位,则启动马达运转约2-4秒,柴油机运转,松手钥匙开关自动回至运行位,启动成功。通过调速器或电子调速器将发电机组调至额定转速。
停机:钥匙拧至OFF位。
转换开关:通过拧转换开关可以选择不同相电压与线电压。
以上关于“柴油发电机组控制屏组成结构、作用及操作原理图”内容介绍由电力发电机厂家为您搜集分享,希望对大家有帮助。更多相关资讯欢迎关注本网站:m.zgyus.com 电力长期供应高品质的上柴、潍柴、康明斯、沃尔沃、玉柴等柴油发电机组,这些品牌正规授权品牌供应厂商,厂家直发除了省去中间商价格费用,而且品质保障,让您买的放心,用得安心!
报价:13667715899
推荐文章
- 为什么数据中心等对电力需求严格的行业都认准“上柴+斯坦福”?解读这台500KW上柴柴油发电机组为何能碾压同级 2026-03-19
- 别让断电给你的工厂带来损失!数据中心都在用的“电力底牌”,让你永不跳闸! 2026-03-19
- 400KW大功率+12缸V型+智能控制:这台400KW上柴柴油发电机组到底有多强? 2026-03-18
- 省钱才是硬道理!这台200KW玉柴柴油发电机组,如何帮你“赚”更多? 2026-03-17
- 300KW沃尔沃柴油发电机组:为何成为众多工程的首选动力? 2026-03-16
- 同样是150kw,为何它更可靠?因为有一颗强劲的“芯”!沃尔沃柴油发电机组,守护您的业务不断电 2026-03-14
- 动力巨擎,智控机组——400KW上柴柴油发电机组,重新定义你的电力保障标准! 2026-03-13
- 400KW上柴柴油发电机组,工业级电力保障的王者之选 2026-03-13
- 动力巨擎,应急先锋——康明斯720KW柴油发电机组,如何定义“可靠”? 2026-03-12
- 工厂备电选多大?直接上硬货:这台500kW玉柴发电机组,让电力永不掉线 2026-03-11






桂公网安备45010702002247